Elektrikproblem
Moderatoren: moderator1, moderator3, moderator2
- Forddevil
- Probe-Bayer
- Beiträge: 323
- Registriert: 14 Jun 2008 13:28
- Postcode: 38489
- Country: Germany
- Modell: Probe 1 GT
- Erstzulassung: 07.04.93
- FIN: N - 1992
- Wohnort: Rohrberg bei Salzwedel, Sachsen-Anhalt
- Kontaktdaten:
Elektrikproblem
Hallo liebe Forengemeinde.
Ich hab da ein kleines Problem.
Eben hab ich mich auf den Weg zur Meisterschule nach Potsdam gemacht. Ich hatte die ersten 20 km hinter mir, da fiel urplötzlich meine Tachobeleuchtung aus. Mitten in der Nacht ist das natürlich blöd. So kann ich die 200 km nach Potsdam nicht fahren. Kurz darauf fiel auch die ZV-Beleuchtung (Lock / Unlock) an der Tür aus.
Ich bin also bei nem Kumpel rangefahren und hab mir von ihm ne Taschenlampe geborgt, um die Sicherungen zu checken. Alle Sicherungen mit Ausnahme der „Room“ Sicherung waren heile. Wir tippen nun auf nen Kabelbruch / -brand. Verschmort hat allerdings nichts gerochen. Im Zuge der weiteren Ermittlungen ist uns noch folgendes aufgefallen:
- Tachobeleuchtung funktionsuntüchtig
- Rücklicht funktionsuntüchtig
- Nummernschildbeleuchtung funktionsuntüchtig
- Standlicht vorn funktionsuntüchtig
- Nebellicht funktionstüchtig
- Abblend-/Fernlicht funktionstüchtig
- Beleuchtung der ZV (Lock/Unlock) funktionsuntüchtig bei Licht an
Nun sitz ich wieder zu Hause und hoffe, meinen Probi morgen wieder flott zu kriegen.
Ich wär für jede Hilfe, die uns bei der Fehlersuche unterstützt dankbar. Des weiteren nehm ich auch gern jede Art von Stromlaufplan, was uns irgendwie weiterhilft. Morgen abend muss der Hirsch wieder fit sein. Hab Mittwoch Probedurchlauf für schriftliche Prüfung. Da kann ich nicht fehlen.
Ach ja: Hat der Probe noch weitere Sicherungskästen, außer im Fußraum Fahrerseite und im Motorraum beim LuFi-Kasten???
Gruß
Nico
Ich hab da ein kleines Problem.
Eben hab ich mich auf den Weg zur Meisterschule nach Potsdam gemacht. Ich hatte die ersten 20 km hinter mir, da fiel urplötzlich meine Tachobeleuchtung aus. Mitten in der Nacht ist das natürlich blöd. So kann ich die 200 km nach Potsdam nicht fahren. Kurz darauf fiel auch die ZV-Beleuchtung (Lock / Unlock) an der Tür aus.
Ich bin also bei nem Kumpel rangefahren und hab mir von ihm ne Taschenlampe geborgt, um die Sicherungen zu checken. Alle Sicherungen mit Ausnahme der „Room“ Sicherung waren heile. Wir tippen nun auf nen Kabelbruch / -brand. Verschmort hat allerdings nichts gerochen. Im Zuge der weiteren Ermittlungen ist uns noch folgendes aufgefallen:
- Tachobeleuchtung funktionsuntüchtig
- Rücklicht funktionsuntüchtig
- Nummernschildbeleuchtung funktionsuntüchtig
- Standlicht vorn funktionsuntüchtig
- Nebellicht funktionstüchtig
- Abblend-/Fernlicht funktionstüchtig
- Beleuchtung der ZV (Lock/Unlock) funktionsuntüchtig bei Licht an
Nun sitz ich wieder zu Hause und hoffe, meinen Probi morgen wieder flott zu kriegen.
Ich wär für jede Hilfe, die uns bei der Fehlersuche unterstützt dankbar. Des weiteren nehm ich auch gern jede Art von Stromlaufplan, was uns irgendwie weiterhilft. Morgen abend muss der Hirsch wieder fit sein. Hab Mittwoch Probedurchlauf für schriftliche Prüfung. Da kann ich nicht fehlen.
Ach ja: Hat der Probe noch weitere Sicherungskästen, außer im Fußraum Fahrerseite und im Motorraum beim LuFi-Kasten???
Gruß
Nico

- Death
- Probe-Bayer
- Beiträge: 11840
- Registriert: 28 Mär 2008 20:38
- Postcode: 47139
- Country: Germany
- Euer Wunschtitel: Drift-Meister
- Wohnort: Duisburg
- Kontaktdaten:
Re: Elektrikproblem
Dir ist bestimmt eine Zuleitung abgefault.
Schaue mal ob irgendwo was lose ist.
Mal richtig dran zappeln, an jeder Ader von den zwei Verteilern.
Gruß
Michael
Schaue mal ob irgendwo was lose ist.
Mal richtig dran zappeln, an jeder Ader von den zwei Verteilern.
Gruß
Michael
Da trägste zwanzig Jahre nen Stahlhelm, wat kriegste.....
nen Bauchschuß.
nen Bauchschuß.
- Cane GT
- Probe-Bayer
- Beiträge: 4308
- Registriert: 28 Mär 2008 10:05
- Postcode: 55278
- Country: Germany
- Euer Wunschtitel: König oder Kaiser ;)
- Modell: Probe 1 GT
- Erstzulassung: 9/1993
- FIN: N - 1992
- Wohnort: Mommenheim (bei Mainz)
- Kontaktdaten:
Re: Elektrikproblem
also die amaturenbrettbeleuchtung und die rückleuchten inkl. kennzeichenbeleuchtung hängen an eienr sicherung ! welche kennzeichenbeleuchtung hats du denn drin ? die nachgerüstete eu , oder die orginale ?
Es lebe der "Hadde Kern" !!!
http://sushi.derhaddekern.de/
http://www.cardomain.com/id/CaneGT
Drifter: Ist die Straße naß, macht es doppelt Spaß.
Schwabe: ... und es koscht auch weniger. ;-)
http://sushi.derhaddekern.de/
http://www.cardomain.com/id/CaneGT
Drifter: Ist die Straße naß, macht es doppelt Spaß.
Schwabe: ... und es koscht auch weniger. ;-)
- Forddevil
- Probe-Bayer
- Beiträge: 323
- Registriert: 14 Jun 2008 13:28
- Postcode: 38489
- Country: Germany
- Modell: Probe 1 GT
- Erstzulassung: 07.04.93
- FIN: N - 1992
- Wohnort: Rohrberg bei Salzwedel, Sachsen-Anhalt
- Kontaktdaten:
Re: Elektrikproblem
Öhhh ... hab beide Nummernschildbeleuchtungen drin.
Sicherungen haben wir alle überprüft. Die sind alle ganz.
Sicherungen haben wir alle überprüft. Die sind alle ganz.

- Death
- Probe-Bayer
- Beiträge: 11840
- Registriert: 28 Mär 2008 20:38
- Postcode: 47139
- Country: Germany
- Euer Wunschtitel: Drift-Meister
- Wohnort: Duisburg
- Kontaktdaten:
Re: Elektrikproblem
Du hast mich nen bissle falsch verstanden.
Wackel mal richtig an den Abgängen. Die Isolierung hält erstaunliches aus, da hat der Kupferdraht schon lange den Geist aufgegeben.
Zappel mal richtig drann.
Wackel mal richtig an den Abgängen. Die Isolierung hält erstaunliches aus, da hat der Kupferdraht schon lange den Geist aufgegeben.
Zappel mal richtig drann.
Da trägste zwanzig Jahre nen Stahlhelm, wat kriegste.....
nen Bauchschuß.
nen Bauchschuß.
- T-Bird
- Probe-Bayer
- Beiträge: 851
- Registriert: 13 Jun 2008 20:53
- Postcode: 0
- Country: Germany
- Euer Wunschtitel: Saupreuß
- Modell: Probe 1 LX - 3,0l
- Erstzulassung: 10.09.90
- FIN: L - 1990
Re: Elektrikproblem
Das ist eindeutig ein Sicherungs oder Kabelbruchproblem eines Schaltkreises. Tausch mal die entsprechende Sicherung aus, egal ob sie OK aussieht oder nicht. Schau Dir den Steckplatz mal ganz genau an. Ansonsten wird das viel Arbeit, heraus zu finden wo das Kabel einen Bruch hat.
- Forddevil
- Probe-Bayer
- Beiträge: 323
- Registriert: 14 Jun 2008 13:28
- Postcode: 38489
- Country: Germany
- Modell: Probe 1 GT
- Erstzulassung: 07.04.93
- FIN: N - 1992
- Wohnort: Rohrberg bei Salzwedel, Sachsen-Anhalt
- Kontaktdaten:
Re: Elektrikproblem
Wir sind auch schon der Meinung, daß es sich mit ziemlicher Sicherheit um nen Kabelbruch handelt.
Ein Stromlaufplan wär jetzt extrem hilfreich.
Ein Stromlaufplan wär jetzt extrem hilfreich.

- Probe 1 Fan
- Probe-Bayer
- Beiträge: 2988
- Registriert: 30 Jan 2008 15:57
- Postcode: 63512
- Country: Germany
- Euer Wunschtitel: Nobody is Perfect
- Modell: Probe 1 GT
- Erstzulassung: 1993
- FIN: N - 1992
- Wohnort: 635 ganz nah an Unterfranken dran
Re: Elektrikproblem
Will hier mal was in denn Raum stellen weil ich noch keinen Plan gefunden habe.
Was ist denn wenn nur der Stecker am Lichtschalter nicht richtig sitzt?
Was ist denn wenn nur der Stecker am Lichtschalter nicht richtig sitzt?
MfG. Peter
fährst Du schon oder schraubst Du noch

Probe 1 - Bauj. 92 - Erstz. 93 - LPG - Autogas - 165.000 km
fährst Du schon oder schraubst Du noch
Probe 1 - Bauj. 92 - Erstz. 93 - LPG - Autogas - 165.000 km
- Probe 1 Fan
- Probe-Bayer
- Beiträge: 2988
- Registriert: 30 Jan 2008 15:57
- Postcode: 63512
- Country: Germany
- Euer Wunschtitel: Nobody is Perfect
- Modell: Probe 1 GT
- Erstzulassung: 1993
- FIN: N - 1992
- Wohnort: 635 ganz nah an Unterfranken dran
Re: Elektrikproblem
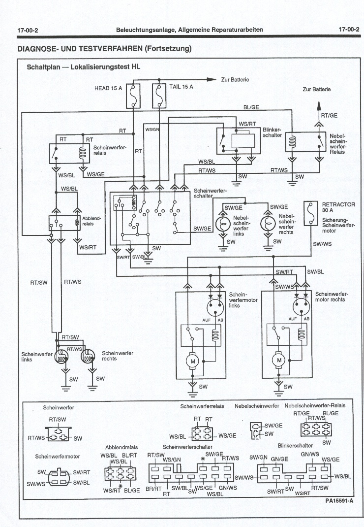
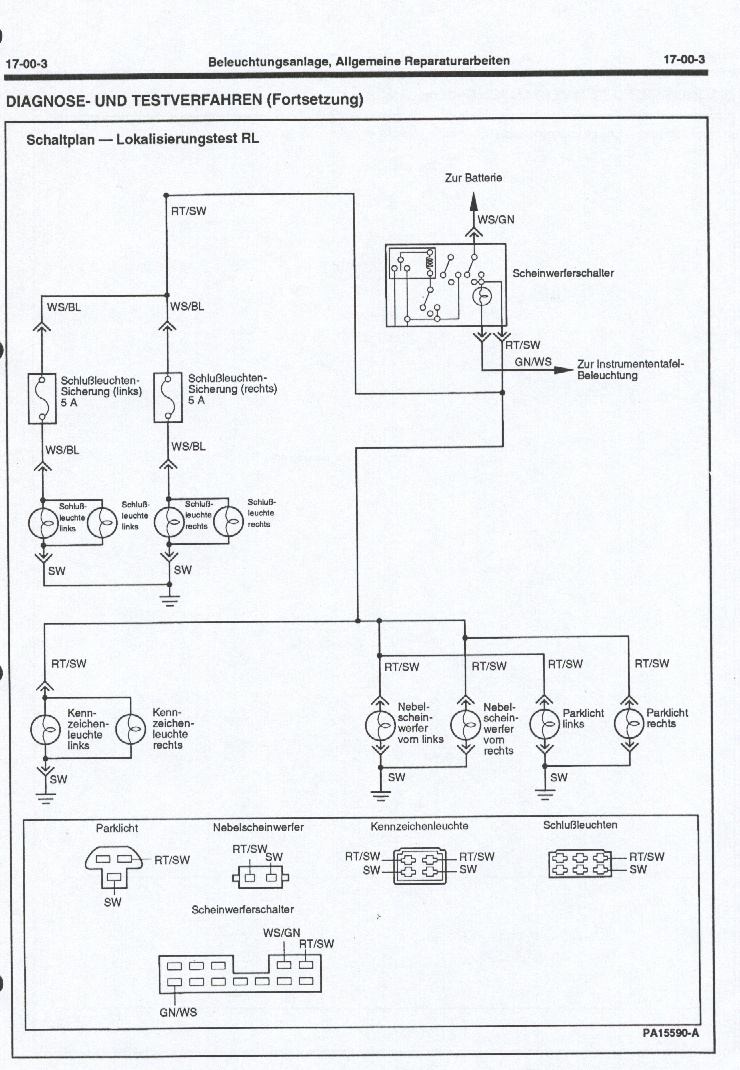
Hier mal ein paar Schaltpläne, der Lichtschalter als Fehlerursache gefällt mir immer besser.
Hoffe Du kannst damit etwas anfangen, ansonsten schicke ich Dir noch mehr Pläne
Hoffe Du kannst damit etwas anfangen, ansonsten schicke ich Dir noch mehr Pläne
MfG. Peter
fährst Du schon oder schraubst Du noch

Probe 1 - Bauj. 92 - Erstz. 93 - LPG - Autogas - 165.000 km
fährst Du schon oder schraubst Du noch
Probe 1 - Bauj. 92 - Erstz. 93 - LPG - Autogas - 165.000 km
- T-Bird
- Probe-Bayer
- Beiträge: 851
- Registriert: 13 Jun 2008 20:53
- Postcode: 0
- Country: Germany
- Euer Wunschtitel: Saupreuß
- Modell: Probe 1 LX - 3,0l
- Erstzulassung: 10.09.90
- FIN: L - 1990
Re: Elektrikproblem
Stecker am Lichtschalter liesse sich eigentlich ausschliessen, da denn auch andere Funktionen nicht laufen würden. Den Lichtschalter selber habe ich als Fehlerquelle vergessen, natürlich kommt auch dieser dafür in Betracht.
Welche Sicherungen wurden eigentlich nachgesehen?
Welche Sicherungen wurden eigentlich nachgesehen?
- Probe 1 Fan
- Probe-Bayer
- Beiträge: 2988
- Registriert: 30 Jan 2008 15:57
- Postcode: 63512
- Country: Germany
- Euer Wunschtitel: Nobody is Perfect
- Modell: Probe 1 GT
- Erstzulassung: 1993
- FIN: N - 1992
- Wohnort: 635 ganz nah an Unterfranken dran
Re: Elektrikproblem
Mich würde mal interessieren ob das Problem gelöst ist, was es war?
MfG. Peter
fährst Du schon oder schraubst Du noch

Probe 1 - Bauj. 92 - Erstz. 93 - LPG - Autogas - 165.000 km
fährst Du schon oder schraubst Du noch
Probe 1 - Bauj. 92 - Erstz. 93 - LPG - Autogas - 165.000 km
- Forddevil
- Probe-Bayer
- Beiträge: 323
- Registriert: 14 Jun 2008 13:28
- Postcode: 38489
- Country: Germany
- Modell: Probe 1 GT
- Erstzulassung: 07.04.93
- FIN: N - 1992
- Wohnort: Rohrberg bei Salzwedel, Sachsen-Anhalt
- Kontaktdaten:
Re: Elektrikproblem
Der Wagen löppt wieder wie er soll.
Ursache war ne Aquarienlandschaft in der hinteren Kennzeichenbeleuchtung. Haben gleich die originalen Kennzeichenleuchten reaktiviert. Hab noch ein Bild auffem Handy, wie die Kennzeichenleuchte aussah, aber das kann ich erst am WE einstellen. Ich muss jetzt zur Schule.
Danke für eure Hilfe.
Nico
Ursache war ne Aquarienlandschaft in der hinteren Kennzeichenbeleuchtung. Haben gleich die originalen Kennzeichenleuchten reaktiviert. Hab noch ein Bild auffem Handy, wie die Kennzeichenleuchte aussah, aber das kann ich erst am WE einstellen. Ich muss jetzt zur Schule.
Danke für eure Hilfe.
Nico

- Probe 1 Fan
- Probe-Bayer
- Beiträge: 2988
- Registriert: 30 Jan 2008 15:57
- Postcode: 63512
- Country: Germany
- Euer Wunschtitel: Nobody is Perfect
- Modell: Probe 1 GT
- Erstzulassung: 1993
- FIN: N - 1992
- Wohnort: 635 ganz nah an Unterfranken dran
Re: Elektrikproblem
Na klasse soviel mal wieder zur ferndiagnose.
MfG. Peter
fährst Du schon oder schraubst Du noch

Probe 1 - Bauj. 92 - Erstz. 93 - LPG - Autogas - 165.000 km
fährst Du schon oder schraubst Du noch
Probe 1 - Bauj. 92 - Erstz. 93 - LPG - Autogas - 165.000 km
- AndyP1
- Probe-Bayer
- Beiträge: 719
- Registriert: 11 Dez 2007 22:27
- Postcode: 64560
- Country: Germany
- Euer Wunschtitel: Black-Hood-Member
- Modell: Probe 1 GT
- Erstzulassung: 92
- Wohnort: Riedstadt
Re: Elektrikproblem
Das mit der nachträglichen Nummernschildbeleuchtung voller Wasser ist genau das, worauf Cane raus wollte.
Gruß Andy
Gruß Andy
- Cane GT
- Probe-Bayer
- Beiträge: 4308
- Registriert: 28 Mär 2008 10:05
- Postcode: 55278
- Country: Germany
- Euer Wunschtitel: König oder Kaiser ;)
- Modell: Probe 1 GT
- Erstzulassung: 9/1993
- FIN: N - 1992
- Wohnort: Mommenheim (bei Mainz)
- Kontaktdaten:
Re: Elektrikproblem
rüschtüsch !!! is bei mir nämlich auchso , konnte in beiden fische züchtn und mitten in der nacht hats plötzlich klick gemacht und meine amaturen waren schwarz , ich mir nix bei gedacht und erstmal weitergefahren um zuhause nachzusehen warum die scherung durchgeflogen ist , aber irgendwann hat mir dann mein hintermann ständig lichthupe gegeben bis ich ma nachgeguckt hab , da war alles dunkel , also ich die sicherung gewechselt , licht angemacht und "klack" wieder alles dunkel , also hab ich die stecker von der kack kennzeichenbeleuchtung rausgezogen und bin ohne die bis heute gefahren , die dinger sind der letzte müll !!!
Mfg Cane
Mfg Cane
Es lebe der "Hadde Kern" !!!
http://sushi.derhaddekern.de/
http://www.cardomain.com/id/CaneGT
Drifter: Ist die Straße naß, macht es doppelt Spaß.
Schwabe: ... und es koscht auch weniger. ;-)
http://sushi.derhaddekern.de/
http://www.cardomain.com/id/CaneGT
Drifter: Ist die Straße naß, macht es doppelt Spaß.
Schwabe: ... und es koscht auch weniger. ;-)